Септик из бетонных колец своими руками: пошаговое руководство по строительству
Без автономной канализации на даче не обойтись, как и без системы отопления или водопровода. Выгребные ямы устарели и неудобны, покупные септики слишком дороги, что может стать оптимальным вариантом, приемлемым по цене и не очень сложным в установке? Нет ничего лучше, чем соорудить септик из бетонных колец своими руками.
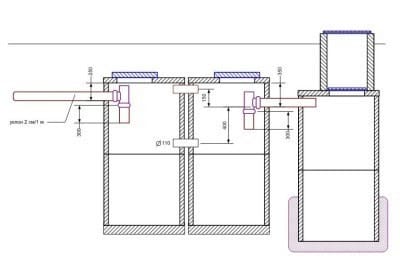
Проведение расчетов и составление схемы
Для начала следует определиться с числом сооружений. Их может быть разное количество, но стандартный комплект состоит из трех:
- камера для отстаивания стоков;
- камера для очистки от загрязнений;
- колодец для фильтрации (может быть заменен на поле фильтрации).
Разнообразное устройство септика из бетонных колец зависит от количества жильцов.

Вода проходит три уровня очистки в камерах и фильтрующем колодце, затем доочистку — в грунте
Две очистительные камеры необходимы, если в доме проживает несколько человек, которые активно пользуются стиральной и посудомоечной машиной, душем, ванной. Сбросы в канализацию будут большими, соответственно, стокам потребуется более тщательная очистка.
Для маленькой семьи, использующей небольшое количество бытовой техники, вполне достаточно одного резервуара-отстойника, соответственно, септик из бетонных колец будет иметь два колодца.

Септики из двух колодцев с одной камерой очистки предусмотрены для небольших семей
Предположим, в доме постоянно проживают 5 человек. В среднем каждый из них в течение суток использует около 200 л воды, следовательно, общий суточный расход составляет 1000 литров. Существуют строительные нормы, по которым объем очистительной камеры должен предполагать поступление стоков за 3 суток, то есть не менее 3000 литров. Возьмем для примера бетонное кольцо с объемом 0,62 м³ — это значит, что на каждый колодец необходимо 5 колец. Обычно для строительства каждой камеры используют 2-3 кольца.

На схеме отражают количество бетонных колец, их расположение и соединения
Схема септика из бетонных колец составляется перед началом строительства.
Выбор оптимального места для установки
При монтаже септика следует учитывать допуски, прописанные в нормативных документах. Санитарные правила запрещают располагать сооружения в опасной близости от жилья человека и источников питьевой воды.

Выбор места установки септика во многом зависит от размеров участка
Перед разметкой участка необходимо вспомнить про следующие положения:
- Расстояние от очистных сооружений до жилого дома – не менее 5 м.
- Большое расстояние до дома (20 м и более) вызовет сложности и дополнительные издержки по строительству трубопровода.
- Расстояние от септика до источника воды (колодца, скважины) – не менее 50м.
- Обязательное условие – подъезд для спецтранспорта.
В месте монтажа уровень грунтовых вод не должен быть высоким.

При установке септика не нужно забывать о прокладке вентиляционной трубы
Внимание! Если трубопровод все же получился длинным, то через каждые 15-20 м и на поворотах необходимо устроить ревизионные колодцы.
Подготовка котлована под резервуары
Котлован в любом случае получится большим, так как в него должны поместиться и очистительные камеры, и фильтрующий колодец. Идеальный вариант – использование спецтехники, оно сэкономит время. За неимением ее или при невозможности аренды можно применить и ручной труд, но это будет дольше и тяжелее.

Площадь котлована зависит от количества запланированных колодцев (2 или 3)
Неочищенные стоки не должны попасть в грунт, следовательно, в месте монтажа отстойников следует возвести бетонное основание. В качестве дренажа применяют песчаную подушку толщиной 40-50 см.
Внимание! Существуют бетонные кольца, имеющие глухое дно. Они идеальны для камер-отстойников и не требуют дополнительного бетонирования дна.

Бетонирование основания колодцев препятствует проникновению загрязненных стоков в почву
Основание фильтрующего колодца также нуждается в дополнительной подготовке. Подушка из песка, гравия и щебня толщиной от 50 см и больше – оптимальный вариант.
Процесс монтажа бетонных колец
Скорее всего, потребуется спецтехника. Вручную вырыть котлован трудно, но можно, а установить тяжелые бетонные конструкции без специальной техники не получится. Аренда подъемника на несколько часов окупится качественным монтажом сооружений.

Для септика лучше использовать замковые колодезные кольца, их примерная стоимость — 1500 рублей за штуку

Установка бетонных колец — ответственный момент, поэтому лучше использовать подъемную технику
Правильная установка септика из бетонных колец подразумевает последовательно возведение колодцев. Кольца устанавливают согласно схеме, плотно соединяя между собой и скрепляя цементным раствором.
Если предполагают возможные подвижки грунта, для дополнительной фиксации применяют металлические пластины или скобы.
После монтажа колец подводят трубы.
Внимание! Во время прокладки трубопровода нужно использовать трубу с изгибом, напоминающим гидрозатвор, это оградит от неприятного запаха сточных вод.
Герметизация стыков и засыпка
Швы между двумя кольцами заделывают при помощи обычного цементного раствора или покупают готовую смесь, например, «Аквабарьер». Снаружи производят обмазочную гидроизоляцию, для надежности используют наплавляемые герметики.

Швы и стыки заделывают с обеих сторон — внутренней и внешней
Иногда конструкцию усиливают пластиковыми вкладышами – цилиндрами подходящего объема, установленными внутри колодца. Надежная гидроизоляция септика из бетонных колец помешает стокам попасть в грунт, продлит срок эксплуатации конструкции и устранит неприятные запахи.

Из-за некачественной герметизации швов неочищенные стоки попадают в грунт
Обратную засыпку делают в конце монтажных работ. Вынутый из котлована грунт смешивают с песком и распределяют вокруг сооружений, равномерно уплотняя. На каждый резервуар сверху кладут крышку – бетонную плиту с отверстием, предусмотренным для люка.

В крышке предусмотрено большое отверстие для установки люка
Швы герметизируют по той же схеме. На этом монтаж септика из бетонных колец заканчивается, срок его службы зависит от качества установки и гидроизоляционных работ.
Плюсы и минусы самодельных бетонных конструкций
Чем хорош септик из колец?
- Низкая стоимость, доступность.
- Возможность самостоятельного обустройства.
- Легкость в обслуживании.
Установив септик из колец своими руками, невольно знакомишься с его особенностями, поэтому в дальнейшем легче следить за его эксплуатацией.

Один из минусов септика из бетонных колец — неполная очистка сточных вод
Минусы, которые отмечают дачники:
- Наличие запаха. Герметичность сооружения относительна.
- Периодический вызов ассенизаторских машин.
Внимание! Используя биоактиваторы, можно снизить частоту обслуживания ассенизаторами. Активные добавки минимизируют количество твердых отходов.

Септик из бетонных колец — легкое в обслуживании бюджетное сооружение
Можно сказать, что септик из бетонных колец отлично подходит для дачи: его эксплуатация позволяет обеспечить семью всеми необходимыми удобствами.
