Как спроектировать тепловую схему котельной для частного дома + некоторые примеры автоматизации
Если загородный дом используют не просто для летнего отдыха, а для круглогодичного постоянного проживания, стоит задуматься об устройстве частной котельной. Правильно сконструированная и смонтированная котельная установка сможет обслуживать все необходимые коммуникации: системы отопления, снабжение горячей и холодной водой, вентиляцию. Чтобы не допустить ошибок в монтаже оборудования и грамотно рассчитать технические нюансы, предварительно должна быть составлена тепловая схема котельной с указанием основных аппаратов и материалов.
Общие положения по проектированию
Каждый шаг монтажа котельной установки должен быть продуман, поэтому не стоит самостоятельно пытаться проектировать коммуникации и заниматься установкой оборудования, лучше обратиться к специалистам, которые имеют огромный опыт в монтаже инженерных систем для частных коттеджей. Они дадут ряд ценных подсказок, например, помогут выбрать наиболее оптимальную модель котла и определить место его установки.
Предположим, для небольшого дачного дома достаточно настенного аппарата, который без труда расположится на кухне. Двухэтажный коттедж, соответственно, нуждается в специально выделенном помещении, которое обязательно оборудуется вентиляцией, дымоходом, отдельным выходом и окном. Места должно быть достаточно для размещения остальных составляющих: насосов, бойлера, соединительных элементов, труб и др.
Процесс проектирования котельной для частного дома включает в себя несколько пунктов:
- подготовка схемы котельной относительно расположения внутри дома;
- схема распределения оборудования с указанием основных технических характеристик;
- спецификация на используемые материалы и оборудование.
Кроме приобретения компонентов системы и их монтажа, а также графических работ, среди которых должна присутствовать принципиальная схема, профессионалы помогут с оформлением необходимых документов.

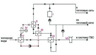
Пример принципиальной схемы водогрейной котельной: I – котел; II – испаритель воды; III – подогреватель исходной воды; IV – тепловой двигатель; V – конденсатор; VI – подогреватель (дополнительный); VII – аккумуляторный бак
Подробнее о принципиальной схеме котельной
Грамотно составленный графический чертеж должен отражать в первую очередь все механизмы, приборы, аппараты и соединяющие их трубы. Стандартные схемы котельных частных домов включают совокупность котлов, циркуляционных, рециркуляционных, подпиточных и сетевых насосов, аккумуляторных и конденсационных баков, устройств подачи топлива и его сжигания, аппаратов для деаэрации воды, теплообменников, вентиляторов, пультов управления, тепловых щитов. На выбор и расположение оборудования оказывают влияние вид теплоносителя и тепловые коммуникации, а также качество используемой воды.

В процессе составления схемы водогрейной котельной необходимо следить за соответствием технических характеристик оборудования, которые должны отвечать требованиям выбранного температурного режима
Тепловые сети, работающие на воде, можно разделить на две группы:
- открытые, в которых жидкость отбирается в местных установках;
- закрытые, в которых вода, отдав теплоту, возвращается в котел.
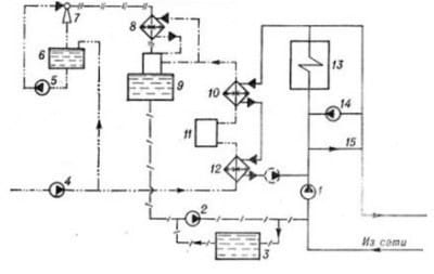
Образцом принципиальной схемы может служить пример водогрейной котельной открытого типа. На обратной линии установлен циркуляционный насос, который обеспечивает доставку воды в котел и дальше по системе. Расчетный температурный режим данной схемы – 155-70°С. Два типа перемычек (рециркуляционая и перепускная) соединяют две основные линии – подающую и обратную.

Принципиальная схема котельной: 1 – насос сетевой; 2 – насос подпиточный; 3 – бак подпиточной воды; 4 – насос исходной воды; 5 – насос подачи; 6 – расходный бак; 7 – эжектор; 8 – охладитель; 9 – деаэратор вакуумный; 10 – подогреватель очищенной воды; 11 – очистительный фильтр; 12 – подогреватель исходной воды; 13 – котел водогрейный; 14 – насос рециркулярный; 15 – перепуск
Советы по эксплуатации тепловой схемы
В связи с возникновением дымовых газов может появиться коррозия металлических покрытий сернокислого или низкотемпературного происхождения. Чтобы избежать ее появления, следует контролировать температуру воды. Оптимальное значение на входе в котел — 60-70˚С. Чтобы повысить температуру до требуемых параметров, необходимо установить рециркулярный насос.
Чтобы водогрейные котлы служили долго, исправно и экономично, следует следить за постоянством расхода воды. Минимальное значение расхода устанавливает компания-изготовитель оборудования.
Для лучшей работы котельных установок используют вакуумные деаэраторы. Водоструйный эжектор создает вакуум, а выделяемый пар используется для деаэрации.
Автоматизация работы котельного оборудования
Глупо было бы не воспользоваться возможностями, которые облегчают эксплуатацию отопительных систем. Автоматика позволяет использовать набор программ, которые управляют тепловыми потоками в зависимости от режима дня, погодных условий, а также помогают дополнительно обогревать отдельные помещения, например, бассейн или детскую.

Пример принципиальной автоматизированной схемы: автоматический режим работы котельной контролирует эксплуатацию контуров рециркуляции воды, вентиляции, нагревания воды, теплообменником, 2 контурами теплого пола, 4 контурами отопления здания
Существует перечень пользовательских функций, адаптирующих работу оборудования в зависимости от образа жизни обитателей дома. Например, кроме стандартной программы обеспечения горячей водой, существует комплекс индивидуальных решений, которые являются более удобными и даже экономными для жильцов. По этой причине может быть разработана схема автоматизации котельной с выбором одного из популярных режимов.
Программа «Спокойной ночи»
Доказано, что оптимальная ночная температура воздуха в помещении должна быть на несколько градусов ниже дневной, то есть идеальный вариант – на время сна понизить температуру в спальне примерно на 4°С. В то же время человек испытывает дискомфорт, пробуждаясь в непривычно прохладном помещении, следовательно, рано утром температурный режим необходимо восстановить. Неудобства легко решаются с помощью автоматического переключения системы обогрева на ночной режим и обратно. Контроллерами, регулирующими ночные часы, занимаются компании DE DIETRICH и BUDERUS.
Система приоритетов горячего водоснабжения
Автоматическое регулирование потоками горячей воды также является одной из функций общей автоматизации оборудования. Оно делится на три вида:
- приоритетное, при котором во время пользования горячей водой полностью отключается система отопления;
- смешанное, когда мощности котла разграничиваются на обслуживание нагрева воды и обогрева дома;
неприоритетное, при котором обе системы действуют сообща, но на первом месте – обогрев здания.

Автоматизированная схема: 1 – котел водогрейный; 2 – насос сетевой; 3 – насос исходной воды; 4 – подогреватель; 5 – блок ХВО; 6 – насос подпиточный; 7 – блок деаэрации; 8 – охладитель; 9 – подогреватель; 10 – деаэратор; 11 – охладитель конденсата; 12 – насос рециркуляционный
Низкотемпературные режимы работы
Переход на низкотемпературные программы становится основным направлением последних разработок производителей котельных. Преимуществом данного подхода является экономический нюанс – уменьшение расхода потребляемого топлива. Как раз автоматика позволяет регулировать температуру, выбирать верный режим и тем самым снижать уровень нагрева. Все перечисленные пункты необходимо учитывать на этапе составления тепловой схемы водогрейной котельной.
