Водопровод на даче из колодца своими руками

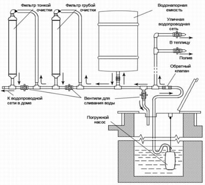
Схема водопровода из колодца
Обеспечение качественного водоснабжения на даче – это одна из важнейших задач хозяина. О комфорте проживания вне городской суеты иначе можно не мечтать. Когда нет возможностей подсоединиться к водопроводу из-за его отсутствия, надо побеспокоиться про устройство автономного источника. В виде него может сослужить колодец или скважина. Причем в денежном варианте лучше выкопать колодец, что обеспечит в воде потребности и украсит участок. Грамотно и верно сооруженный водопровод из колодца на даче позволит воспользоваться цивилизованными благами в доме, облегчит полив дачных растений.
Водопроводом называется система труб, по которым идет вода в водоразборные на даче точки из колодца. Желательно использовать для этого полипропиленовые трубы, их монтаж не вызовет особенных трудностей. Такие трубы не ржавеют, что сказывается положительно на сроках их эксплуатации. И качество воды не ухудшается. Популярны у дачников металлопластиковые трубы, что легко гнутся, даже под различным углом, позволяя водопровод соорудить различной конфигурации.
Схема обустройства на даче водопровода из колодца
Для автоматизированного подъема воды из колодца нужен электрический насос, который приобретают с учетом следующих параметров:
- расстояние до дома от колодезной шахты;
- глубина колодца;
- производительность и другие.
Для обеспечения запасов воды в систему водопровода на даче входит водонапорный бак. Его обычно устанавливают на возведенной специально эстакаде или на крыше дома. В водонапорном баке (гидроаккумуляторе) располагается датчик, который осуществляет контроль объемов воды. При падении уровня воды насос включается автоматически. По устранению дефицита водных запасов устройство, что качает воду, отключают. Насосное оборудование эксплуатируют в режиме щадящем, что, несомненно, продлевает сроки его действия.
Вместо монтажа бака водонапорного можно установить насосную станцию, в которую входят поверхностный насос и бак небольших объемов.
Составление схемы водопровода
Прежде чем прокладывать водопровод на даче из колодца, нужно составить схему с подробным расположением труб, что проложены по участку, а также труб, находящихся в доме. С этой схемой легко подсчитывать наличие материала, что понадобится для монтажа. Продумывая тщательно каждый этап обустройства водопровода, удастся избежать ошибок, что смогут повлиять на работоспособность и эффективность сооружения.
Схема нужна на случай прокладки трубопровода подземного, она облегчит обслуживание, а в случаях повреждения ремонт его участков. План расположения под землей труб пригодится на случай выбора места под строительство новых объектов на дачном участке.

Детальный план водопровода
Строительство водопровода летом
В теплое время года многие используют дачу по назначению, поэтому устанавливают летний водопровод. Водопроводная система при этом может быть и постоянной, и временной. При временном предполагается проведение демонтажа по окончанию дачного сезона. Ко временному способу обустройства водопровода относится система разложенных на земле резиновых шлангов, что соединены специальными переходниками. Эти соединительные элементы производят из оцинкованной стали и пластмассы. С холодами такой водопровод разбирают и хранят до следующего сезона.

Вариант летнего водопровода
При монтаже на даче постоянного водопровода летнего трубы прокладывают в неглубокой траншее, под небольшим углом. Уклон позволяет на зиму из системы слить воду, предотвратив разрывы труб. Водоразборные краны выводят на поверхность.
При наличии транспортного доступа загородного участка зимой обустраивается на даче круглогодичный водопровод из колодца. Система функционировать может и летом, и зимой. В этих случаях трубы проходят на глубине под землей, где грунт не промерзает.
Уменьшить объемы земляных работ возможно за счет труб специальных с утеплителем, дополнительно обогреваемых электрическим кабелем. Тогда не надо копать глубоких траншей, но оплачивать придется счета за обогрев труб, за использованное электричество.
Подогрев электрическим кабелем водопроводных труб
При прокладке труб в земле системы водопровода рядом с колодцем ставят утепленный приямок, в нем выход трубопровода располагают, а также кладут шланги от насоса. Насос при необходимости отсоединяют в приямке от водопроводной системы.
Нам удалось пояснить, как провести на даче водопровод из колодца. Если монтаж вызывает затруднения, воспользуйтесь помощью профессионалов, занимающихся целенаправленно организацией автономного водоснабжения.

Схема подогрева водопроводной трубы электрическим кабелем
